食品加工廢水所含污染物主要為呈溶解、膠體和懸浮等物理形態的有機物質,其污染指標主要有pH、BOD、COD、SS等,此外還有總氨、有機氨、氨氮、硝態氨、總固體、總磷、硫酸根、硫化物和總堿度等廢水處理。在微生物方面的指標為大腸桿菌。

與一般的工業廢水處理相同,食品加工廢水的水質受加工對象、生產工藝、用水量、工人勞動素質和設備水平等方面的影響,在水質方面的變動較大,不僅國內、國外的數據有很大的差異,即使在國內,不同廠家廢水的水質也有較大的不同。
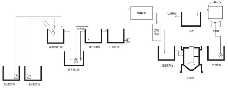
我公司根據食品行業的特點,開發應用與食品加工行業的脈沖電凝自動污水處理系統,結合生物處理技術,在實際工程應用中取得良好的應用,得到廣泛客戶的好評。


